Назад

Оригинальные каталоги

zoom-in zoom-out enlarge shrink circle-right circle-left file-text2 info cart
Номер Наименование Цена
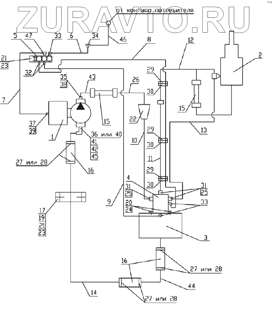
1 MEILLER 265/1 Насос Нет в продаже
2 65201-8603001СБ Установка гидроцилиндра Нет в продаже
3 65201-8608001СБ Установка гидробака Нет в продаже
4 6520-8607010-10СБ Гидрораспределитель Нет в продаже
5 БЭК 37.000-02ГЧ Блок электромагнитных клапанов Нет в продаже
6 65201-8606015СБ Трубка подвода воздуха Нет в продаже
7 65201-8606020СБ Трубка подвода воздуха Нет в продаже
8 6520-8606030СБ Трубка подвода воздуха Нет в продаже
9 6520-8606035СБ Трубка подвода воздуха Нет в продаже
10 65201-8609012СБ Труба высокого давления Нет в продаже
11 65201-8609016СБ Труба высокого давления Нет в продаже
12 6540-8609018СБ Труба высокого давления Нет в продаже
13 65201-8609024СБ Труба высокого давления Нет в продаже
14 65201-8609141-10 Труба низкого давления Нет в продаже
15 6522-8609090СБ Рукав высокого давления Нет в продаже
16 6520-8609119 Рукав, длина 155 Нет в продаже
17 6522-8609127 Скоба диаметр 42 Нет в продаже
19 1/60434/21 Болт М8-6gх20 Нет в продаже
20 Винт М10х1.25х25.56.05 Винт М10х1.25х25.56.05 ГОСТ 11738-84 Нет в продаже
21 1/61008/11 Гайка М8х1,25-6Н Нет в продаже
22 65201-8607110СБ Установка фильтра Нет в продаже
23 1/05166/73 1/05166/73 - шайба 1 Нет в продаже
24 1/05168/77 Шайба 10 пружинная Нет в продаже
25 Кольцо 024-028-25-2-3 Кольцо 024-028-25-2-3 ГОСТ 9833-73 Нет в продаже
26 65201-8609014СБ Труба высокого давления Нет в продаже
27 СБИТ 305419004-25 Хомут стяжной (50-70)х13 СБИТ 305419003ТУ Нет в продаже
28 TORRO 50-70/12-С7W1 Хомут с червячной резьбой DIN3017 Нет в продаже
29 1/02908/90 Хомут 40 Нет в продаже
30 6520-8606013 Прокладка Нет в продаже
31 ОГК 67-02.001 Штуцер Нет в продаже
32 853973 Штуцер ввертной задних колес Нет в продаже
33 864822 864822 - угольник ввертной 864822 Нет в продаже
34 864919 Тройник проходной (КАМАЗ)
289 Р
35 6522-8609153 Штуцер Нет в продаже
36 6460-8609138-20 Угольник поворотный Нет в продаже
37 65115-8606113-01 Штуцер Нет в продаже
38 Кольцо 019-022-19-2-3 Кольцо 019-022-19-2-3 ГОСТ 9833-73 Нет в продаже
39 1/02984/60 1/02984/60 - прокладка 1 Нет в продаже
40 65201-8609138СБ Угольник Нет в продаже
41 6520-8609073 Шайба Нет в продаже
42 Кольцо 046-050-25-2-3 Кольцо 046-050-25-2-3 ГОСТ9833-73 Нет в продаже
43 6522-8609135СБ Труба высокого давления Нет в продаже
44 6522-8609141-50СБ Труба низкого давления Нет в продаже
45 6460-8609139-20 Гайка Нет в продаже
46 БЭК 37.020 Трубка подвода воздуха Нет в продаже
47 864892 Тройник ввертный (КАМАЗ)
1241 Р
1
2
3
4
5
6
7
8
9
10
11
12
13
14
15
15
16
16
17
19
20
21
21
22
23
23
24
25
25
26
27
27
27
28
28
28
29
29
29
30
30
30
31
31
32
33
33
34
35
36
37
38
39
40
41
42
43
44
45
46
47
100%
Содержащиеся в справочниках-каталогах запасные части и детали носят исключительно информационный характер