Оригинальные каталоги
| № | Номер | Наименование | Цена | |
|---|---|---|---|---|
| 2602.3829 | 2602.3829 | Датчик сигнализатора давления масла | Нет в продаже |
|
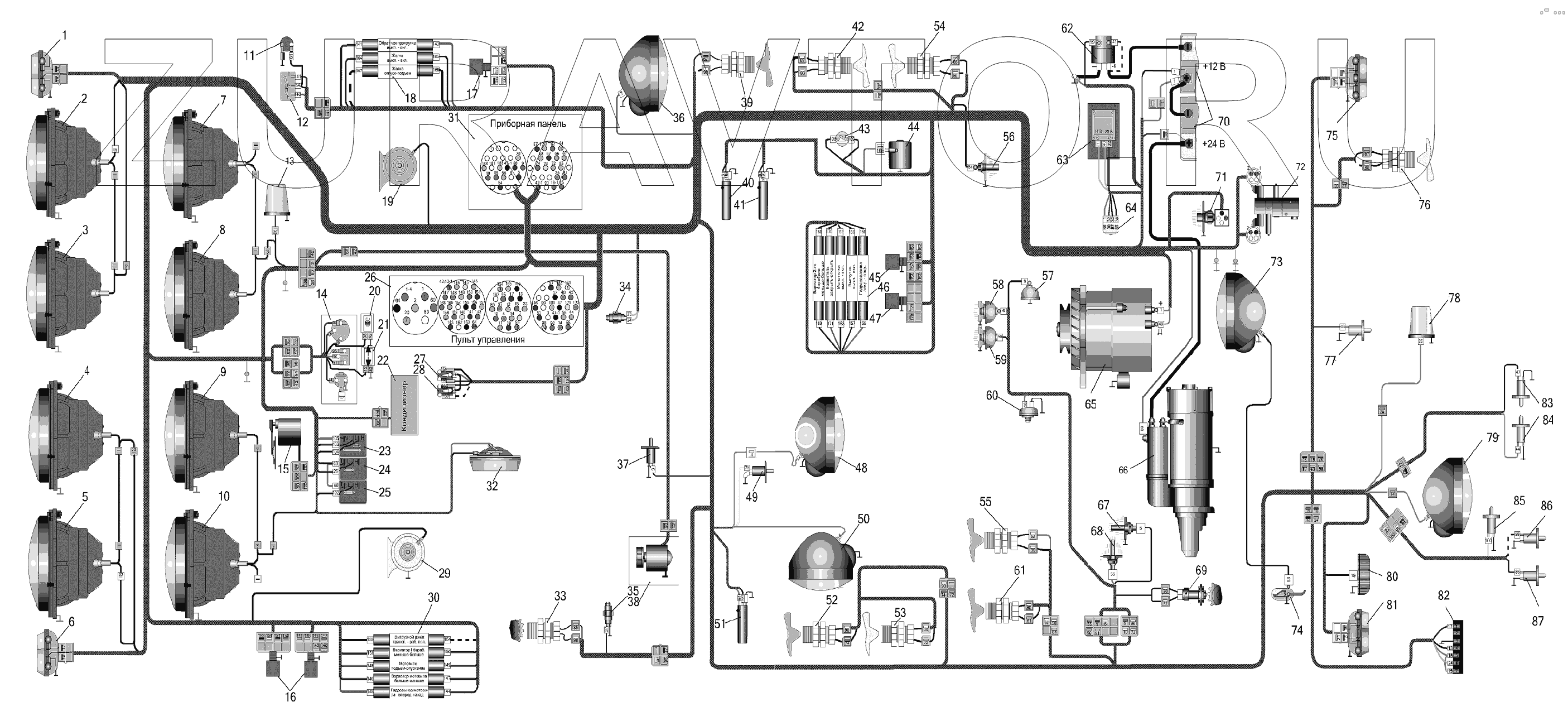
| 1 | ПФ-23 | Фонарь | Нет в продаже |
|
| 2 | 227.3711 | Фара правая ближнего и дальнего света | Нет в продаже |
|
| 3 | 157.3711 | Фара правая головного света | Нет в продаже |
|
| 4 | 156.3711 | Фара левая головного света | Нет в продаже |
|
| 5 | 226.3711 | Фара ближнего и дальнего света | Нет в продаже |
|
| 6 | ПФ-23А | Фонарь передний левый | Нет в продаже |
|
| 7 | 227.3711 | Фара правая ближнего и дальнего света | Нет в продаже |
|
| 8 | 157.3711 | Фара правая головного света | Нет в продаже |
|
| 9 | 156.3711 | Фара левая головного света | Нет в продаже |
|
| 10 | 226.3711 | Фара ближнего и дальнего света | Нет в продаже |
|
| 11 | Розетка | Розетка переносной лампы | Нет в продаже |
|
| 12 | П150-05.17 | Переключатель | Нет в продаже |
|
| 13 | ФП2-12 | Фонарь проблесковый | Нет в продаже |
|
| 14 | 6612.3709 | Переключатель поворотов | Нет в продаже |
|
| 15 | 522.3730 | Моторредуктор стеклоочистителя | Нет в продаже |
|
| 16 | БД-1 | Блок диодов | Нет в продаже |
|
| 17 | БД-1 | Блок диодов | Нет в продаже |
|
| 18 | Электрогидрораспределитель | Электрогидрораспределитель | Нет в продаже |
|
| 19 | С302Д | Звуковой сигнал | Нет в продаже |
|
| 20 | 2202.3803-28 | Контрольная лампа дальнего света | Нет в продаже |
|
| 21 | 2202.3803-07 | Контрольная лампа дальнего света | Нет в продаже |
|
| 22 | Кондиционер | Кондиционер | Нет в продаже |
|
| 23 | П147-03.17 | Выключатель стеклоочистителя | Нет в продаже |
|
| 24 | П147-01.17 | П147-01.17 - переключатель П147-01.17 | Нет в продаже |
|
| 25 | П147-01.17 | П147-01.17 - переключатель П147-01.17 | Нет в продаже |
|
| 26 | ПУ950-03-2 | Пульт управления | Нет в продаже |
|
| 27 | 92.3709 | Переключатель подъема-опускания жатки | Нет в продаже |
|
| 28 | 92.3709 | Переключатель подъема-опускания жатки | Нет в продаже |
|
| 29 | С303Д | Звуковой сигнал | Нет в продаже |
|
| 30 | Электрогидрораспределитель | Электрогидрораспределитель | Нет в продаже |
|
| 31 | ПП-Е950-062 | Панель приборная | Нет в продаже |
|
| 32 | 0028.023714 | Плафон освещения кабины | Нет в продаже |
|
| 33 | ПрП-1М | Датчик оборотов | Нет в продаже |
|
| 34 | ВК12-Б | Включатель | Нет в продаже |
|
| 35 | ВК403 | Выключатель | Нет в продаже |
|
| 36 | 30.3711 | Фара в сборе | Нет в продаже |
|
| 37 | ВК2-А2Ш | Выключатель | Нет в продаже |
|
| 38 | Отопитель | Отопитель | Нет в продаже |
|
| 39 | ПрП-1М | Датчик оборотов | Нет в продаже |
|
| 40 | ДО13-1М | Датчик | Нет в продаже |
|
| 41 | ДО13-1М | Датчик | Нет в продаже |
|
| 42 | ПрП-1М | Датчик оборотов | Нет в продаже |
|
| 43 | Датчик | Датчик | Нет в продаже |
|
| 44 | Муфта | Муфта компрессора кондиционера | Нет в продаже |
|
| 45 | БД-1 | Блок диодов | Нет в продаже |
|
| 46 | Электрогидрораспределитель | Электрогидрораспределитель | Нет в продаже |
|
| 47 | БД-1 | Блок диодов | Нет в продаже |
|
| 48 | 30.3711 | Фара в сборе | Нет в продаже |
|
| 49 | ВК2-А2Ш | Выключатель | Нет в продаже |
|
| 50 | 30.3711 | Фара в сборе | Нет в продаже |
|
| 51 | ДО13-1М | Датчик | Нет в продаже |
|
| 52 | ПрП-1М | Датчик оборотов | Нет в продаже |
|
| 53 | ПрП-1М | Датчик оборотов | Нет в продаже |
|
| 54 | ПрП-1М | Датчик оборотов | Нет в продаже |
|
| 55 | ПрП-1М | Датчик оборотов | Нет в продаже |
|
| 56 | ГСТТМ100-В | Датчик температуры масла ГСТ | Нет в продаже |
|
| 57 | Клемма | Клемма сигнализатора засоренности масляного фильтра двигателя ЯМЗ | Нет в продаже |
|
| 58 | ММ355 | Датчик давления масла (для дв. ЯМЗ-236) | Нет в продаже |
|
| 59 | 3702.3829 | Датчик сигнализатора давления | Нет в продаже |
|
| 60 | 132.3839600 | 132.3839600 - датчик 132.3839600 132.3839600 | Нет в продаже |
|
| 61 | ПрП-1М | Датчик оборотов | Нет в продаже |
|
| 62 | 1300.3737 | Выключатель "массы" | Нет в продаже |
|
| 63 | ПН1402.3759-8 | Преобразователь напряжения | Нет в продаже |
|
| 64 | 738.3747-30 | Реле стартера | Нет в продаже |
|
| 65 | 4058.3771-49 | Генератор | Нет в продаже |
|
| 65 | 4053.3771-76 | Генератор | Нет в продаже |
|
| 66 | СТ142Б1 | Стартер | Нет в продаже |
|
| 66 | AZJ3367 | Стартер | Нет в продаже |
|
| 66 | 25.3708-01 | Стартер (для дв. ЯМЗ-236) | Нет в продаже |
|
| 67 | ТМ100-В | Датчик | Нет в продаже |
|
| 68 | ТМ111 | Датчик сигнализатора температуры | Нет в продаже |
|
| 69 | ПрП-ЗМ | Датчик оборотов коленчатого вала двигателя | Нет в продаже |
|
| 69 | Датчик | Датчик | Нет в продаже |
|
| 70 | 6СТ-190ТМ | Аккумуляторные батареи | Нет в продаже |
|
| 70 | 6СТ-190ПМ | Батарея аккумуляторная | Нет в продаже |
|
| 70 | 6СТ-190АП | Батарея | Нет в продаже |
|
| 71 | Датчик | Датчик | Нет в продаже |
|
| 72 | МКРН | Датчик засоренности напорного фильтра | Нет в продаже |
|
| 72 | РПБ | Блок предохранительно– разгрузочный | Нет в продаже |
|
| 73 | ФГ-16Е | Фара поворотная | Нет в продаже |
|
| 74 | КДМ2-140 | Включатель | Нет в продаже |
|
| 75 | ПФ-33 | Фонарь | Нет в продаже |
|
| 76 | ПрП-1М | Датчик оборотов | Нет в продаже |
|
| 77 | ВК2-А2Ш | Выключатель | Нет в продаже |
|
| 78 | ФП2-12 | Фонарь проблесковый | Нет в продаже |
|
| 79 | 30.3711 | Фара в сборе | Нет в продаже |
|
| 80 | ФП131А | Фонарь освещения номерного знака | Нет в продаже |
|
| 81 | ПФ-33 | Фонарь | Нет в продаже |
|
| 82 | 12N | Розетка прицепа | Нет в продаже |
|
| 83 | ВК2-А2Ш | Выключатель | Нет в продаже |
|
| 84 | ВК2-А2Ш | Выключатель | Нет в продаже |
|
| 85 | ВК2-А2Ш | Выключатель | Нет в продаже |
|
| 86 | ВК2-А2Ш | Выключатель | Нет в продаже |
|
| 87 | ВК2-А2Ш | Выключатель | Нет в продаже |
|
1
2
3
4
5
6
7
8
9
10
11
12
13
14
15
16
17
18
19
20
21
22
23
24
25
26
27
28
29
30
31
32
33
34
35
36
37
38
39
40
41
42
43
44
45
46
47
48
49
50
51
52
53
54
55
56
57
58
59
60
61
62
63
64
65
65
65
66
66
66
66
66
67
68
69
69
69
70
70
70
70
70
71
72
72
72
73
74
75
76
77
78
79
80
81
82
83
84
85
86
87
Содержащиеся в справочниках-каталогах запасные части и детали носят исключительно информационный характер